Наведенное напряжение, что это такое, как защитится
Не считая ВЛ и электроустановок, наведенное напряжение может также возникать в квартире и в частном доме в сети 220 В. Так называемая «наводка» появляется в кабеле, проложенном опять же рядом с проводом, по которому протекает ток. Для примера приведем ситуацию, когда при выключенном выключателе на диодных лампочках появляется еле заметное свечение. Происходит это из-за того, что рядом с проводом, питающим лампы, проложен проводник с фазной жилой. А действие электромагнитного поля никто не отменял. Отсюда и возникает небольшая наводка, величины которой достаточно для того, чтобы «подсветить» светодиоды.
Еще один случай – это наводка в розетке. Возникает она, если произошел обрыв нулевого провода. Тогда при измерении индикатором на клеммах розетки получим две фазы. Но на самом деле, фазный провод как был один, так и останется, а «вторая фаза» пропадет, как только нулевой провод будет заново подключен.
С примером опасного влияния наводки вы можете ознакомиться на видео:
Вот мы и рассмотрели, что такое наведенное напряжение, чем опасно это явление и какие меры защиты нужно предпринимать для того, чтобы обезопасить персонал от поражения электрическим током. Надеемся, предоставленная информация была для вас понятной и полезной!
Наверняка вы не знаете:
- Как защититься от электромагнитных излучений
- Средства защиты в электроустановках до 1000В
- Как найти место повреждения кабеля
Способы измерения
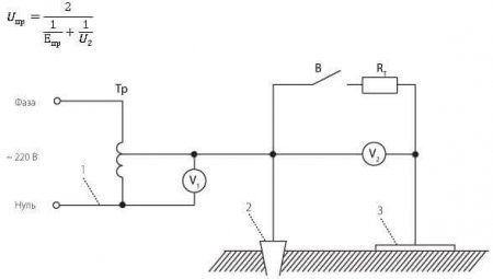
При введении и плановых проверках состояния электроустановок проводят измерение напряжения прикосновения, давайте узнаем о порядке измерения. Сначала отключают нулевой провод от электрощита. Затем измеряют сопротивление милиомметром или измерителем заземляющих контуров, типа MRU-101. Затем собирают схему, где на расстоянии не менее 25 м от заземлителя (на рисунке цифра 2) устанавливают штырь на глубину 25-30 см и электрод, аналогичный ступне человека (на рисунке обозначен цифрой 3). Между заземлителем и штырем подают напряжение V1. Вольтметр V2 – напряжение прикосновения. Параллельно ему установлен резистор на 1000 Ом (имитация сопротивления тела человека) и разъединитель (когда он замкнут выполняется измерение).
Так выглядит электрод, который имитирует ступню человека:
Где 1 – прокладка из сукна (влажная), 2 – проводящая пластина из меди, 3 – диэлектрик, 4 – рукоятка, 5 – подключаемый к измерителю провод.
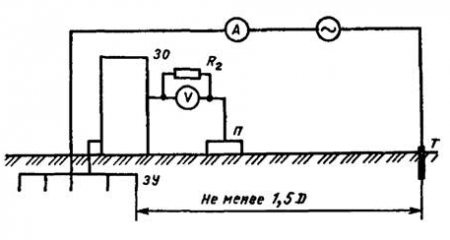
Другой способ называют «метод вольтметра-амперметра». На рисунке R2 – сопротивление тела:
Вольтметр измеряет напряжение прикосновения, амперметр – ток через заземлитель. В качестве источника напряжения можно использовать трансформатор с характеристиками:
- Uвых = 500 В;
- Pном = 100 кВа;
Альтернативы: автономный генератор, трансформатор собственных нужд. Ноль вторичной обмотки – заземлить.
На видео ниже наглядно демонстрируется специальный прибор для измерения напряжения прикосновения:





Чем опасно напряжение прикосновения? Вас может ударить током, ведь на поверхности прибора находится потенциал электропитающей сети. Бытовые приборы с питанием 220, например электроплита, опасны, а промышленные сети 380 вольт и тяжелые условия работы только усугубляют влияние напряжения прикосновения на человека. Для того, чтобы избежать поражения, кроме профилактических мер в электросети нужно иметь минимальный набор средств индивидуальной защиты, например диэлектрические перчатки и ботинки при работе в электроустановках и соблюдать все меры защиты, прописанные в нормативных документах и регламентом предприятия.
Будет полезно прочитать:
- Как пользоваться мегаомметром
- Проверка сопротивления изоляции кабеля
- Защитные средства, применяемые в электроустановках до 1000В
- Как сделать заземление в частном доме
Причины возникновения
Подробное изучение отмеченных процессов позволяет не только дать наведенному напряжению определение. Необходимо выяснить, как избавиться от потенциальных опасностей. Тщательная проверка с использованием конкретных примеров поможет создать надежную защиту.
На воздушной линии (ВЛ)
В таких объектах рассматриваемые процессы проявляются с особенной силой. Существенное негативное влияние оказывают высоковольтные характеристики цепей. Также следует отметить сравнительную близость проводов. Увеличение расстояния существенно усложняет конструкцию, что сопровождается дополнительными инвестиционными расходами. Наведенный в обесточенном участке линии потенциал способен повыситься до чрезвычайно опасного уровня.
Большая наводка в электрике способна создать значительные проблемы. Ее значение зависит от следующих параметров:
- напряжения в рабочей части сетей;
- силы тока (подключенной нагрузки);
- взаимного расположения проводников;
- уровня влажности, загрязненности, других факторов изменения проводимости промежуточной среды.
Общий потенциал можно разделить на две части. Статическую – создает электрическое поле ближайшего провода. Наведенное напряжение формируется на всем участке соседнего проводника, это – не обязательно часть линии. Аналогичные явления можно фиксировать измерительными приборами в опорных мачтах, крепежных и других элементах с проводящими свойствами. Действенная мера безопасности в этом случае – заземлять определенные части конструкции.
Другая составляющая образуется переменным электромагнитным полем около фазных проводов. Главная неприятность – отсутствие простых решений в области электробезопасности. В этой ситуации не поможет даже эффективное заземление. Бесполезна качественная изоляция, которая не способна блокировать проникновение электромагнитных волн. Потенциал в определенной точке зависит от силовых параметров поля и расстояния до источника сигнала.
В электроустановках
В локальных сетях наблюдаются аналогичные негативные явления. Максимальные уровни напряжения – в коммутаторах отключенных линий. Наведенные токи могут образоваться в трансформаторе, корпусе, механическом приводе электроустановки. Как и в рассмотренных выше примерах, наибольшие затруднения возникают при поиске эффективных методов борьбы с переменной составляющей.
К сведению. Источниками опасности могут стать металлический потолок, пол, иной функциональный или декоративный элемент строительной конструкции.
В квартире
Уменьшение напряжения до 220 V снижает, но не устраняет полностью возможные неприятности. Следует учесть повышенное энергопотребление современной квартиры. Варочные панели, духовые шкафы и кондиционеры работают с использованием сильных токов. Суммарная мощность новой техники составляет десятки кВт. Дополнительные проблемы создают периодичность включения и реактивный характер нагрузок.
К сведению. Наглядный пример – функционирующие в отключенной цепи светодиоды, расположенные рядом с проводами сети питания 220V.
По этой схеме можно сделать устройство для снятия наводки со светодиода
В электропроводке
Следующий типичный случай – обрыв (отсоединение) нулевого провода. Если использовать мультиметр по стандартной методике измерений, несложно обнаружить наличие в розетке двух фаз. Понятно, что такое невозможно в стандартной бытовой сети 220 V. Второе напряжение будет наводить электромагнитное излучение в отключенном проводнике. Для восстановления нормального состояния системы достаточно восстановить поврежденную цепь прохождения тока.





Схема ЗМН
Система ЗМН, как правило, выполняется при помощи электромагнитных или электронных реле напряжения. Это своеобразный реагирующий орган в цепи.
Релейные контакты соединяют последовательно, чтобы предотвратить сбой при перегорании предохранителей в электрических цепях. На контакты реле подается фаза через вспомогательный контакт от секционного трансформатора или электрической сети.
Дополнительно в состав змн входят реле:
- Времени, обеспечивающее последовательность работы в электрической схеме.
- Промежуточное, коммутирующее управляющие сигналы.
- Указательное, которое сигнализирует о срабатывании защиты.
- Минимального напряжения.
Также система защиты на производстве включает линейные контакторы или электромагнитные пускатели.
При понижении показателей до значения 50 процентов от номинального, замыкатель отключается, размыкает, шунтирующий кнопку пуск, контакт, предотвращает самозапуск двигателя, машины.
При такой системе запуск механизмов происходит после нажатия на кнопку, которая замкнет схему.
ЗМН могут работать автономно или совместно с токовыми защитами.
Особенности устройства
Устройство мегаомметра стандартного типа представлено генератором, переключателем, выставляемым на необходимые пределы измерения, измерительной головкой, токоограничивающими резисторами.
Перечисленные детали правильно удерживаются в прочном диэлектрическом корпусе, оснащенном ручкой для удобства перемещения, генераторной рукояткой складывающегося типа. Для начала выработки напряжения она изначально раскладывается и раскручивается. Корпус оснащен тумблером с клеммами выходного типа, к ним и подводятся соединительные провода. Выделяется три выхода со значением на экран (Э), линию (Л), землю (З):
- Что касается клемм на электронном мегаомметре с обозначением «Л «и «З», они задействуются в ходе работы всегда при необходимости замера изоляционного сопротивления относительно контура земли.
- Вывод «Э» предназначается для нейтрализации действия токов утечки во время проведения измерения между параллельными жилами, аналогичными им токоведущими частями. Данная клемма функционирует в паре с измерительным устройством с экранированными концами, соединяется с экраном или кожухом. Она помогает выполнить самые точные замеры.
Вам это будет интересно Буквенное обозначение элементов на электрических схемах
Если рассматривать специфику работы изделий с внешними и внутренними источниками, они практически ничем не отличаются от конструкций, оснащенных ручкой. Выдача напряжения на схему запускается нажатием соответствующей кнопки с последующим ее удерживанием. Некоторые модели устройств способны одновременно подавать различные комбинации напряжения, для чего нужно одновременно работать с несколькими пусками.
Мегаомметры различны по описанию, выходной мощности. С помощью одних устройств диагностируется изоляция на высоковольтном оборудовании. Другие приборы уместны для работы (проверить изоляцию) только с бытовой проводкой. Соответственно, такие изделия отличаются по размерам, общим масштабам.
Что такое наведенное напряжение и как от него защититься?
Так что же такое наведенное напряжение?
Не секрет, что этому есть соответствующее определение, гласящее, что это опасное для жизни напряжение, возникающее вследствие электромагнитного влияния на отключенных проводах и оборудовании, расположенных в зоне другой действующей воздушной линии или контактной сети.Приводя пример, одним из наиболее травмоопасных участков работы на железнодорожном транспорте является контактная сеть переменного тока. Именно здесь электромонтеры ежедневно подвергаются риску, сталкиваясь с таким опасным поражающим фактором, как наведенное напряжение. Этот фактор появляется за счет электростатической или электромагнитной наводки, возникающей на отключенной контактной сети (контактных проводах, волноводах и т. п.).Здесь же и риск попадания под наведенное напряжение персонала, работающего на грозозащитных тросах и проводах воздушных линий электропередачи (ВЛ), а также на элементах отключенного оборудования станций и подстанций. При этом величина наведенного напряжения может многократно превышать допустимое действующими нормами значение (25 В), а значит, возникает опасность для жизни.Переходя к правилам техники безопасности, обслуживающий персонал обязан заземлять, например, участок контактной сети, на котором проводятся работы. Если при выполнении работ заземление по каким то причинам оказывается нарушенным или неустановленным, работающие могут попасть под действие наведенного напряжения. Это заканчивается электротравмой со смертельным исходом или сильным болевым раздражением, особенно опасным при высотных работах. Такая же проблема существует и при эксплуатации воздушных линий электропередачи.Во всех приведенных и не только случаях оправдано применение дополнительных средств индивидуальной защиты (СИЗ).
Тогда как же защититься от наведенного напряжения.
Эффективным дополнительным СИЗ от наведенного напряжения является шунтирующий комплект Эп-4(0) Тесла. Принцип действия которого заключается в шунтировании им тока, проходящего через тело попавшего под наведенное напряжение человека. Происходит это за счет малого электрического сопротивления комплекта (до 0,1 Ом), которое на 4-5 порядков ниже расчетного электрического сопротивления тела человека (1 кОм).Сегодня комплект Эп-4(0) Тесла прошел комплекс лабораторных испытаний, проводившихся в НИИ МТ РАМН, ОАО «ВНИИЖТ», ОАО «ВНИИЖГ», МЭИ, Научно-исследовательском центре высоковольтной аппаратуры (НИЦ ВВА). Кроме того, были проведены полевые испытания на грозозащитном тросе ВЛ 750 кВ. Результаты испытаний показали, что величина наведенного напряжения, при котором Эп-4(0) Тесла обеспечивает гарантированную защиту человека от электротравмы, составляет 10-12 кВ. Величина тока, протекающего через тело человека, в этом случае составляет от нескольких микроампер до десятых долей миллиампера, что ниже порога чувствительности человека при частоте 50 Гц (1,5 мА).Комплект Эп-4(0) Тесла рассчитан на протекание «в обход» тела человека тока величиной до 100 А в течение одной двух минут. При этом нагрев комплекта не приводит к разрушению его защитных элементов и не вызывает дискомфортных ощущений у пользователя. Все это свидетельствует о способности Эп-4(0) Тесла защищать персонал при попадании под напряжение, наведенное емкостным и индуктивным путем, когда величина тока может достигать десятков ампер. Комплект, похожий на обычную спецодежду, включает в себя специальную электропроводящую обувь, рабочий костюм и перчатки.
Назначение
ЗМН (защита минимального напряжения) используется совместно с защитами, которые осуществляют контроль сети. Эксплуатируется вкупе с устройством автоматического включения резерва (АВР). ЗМН выполняет отключение или подает соответствующий сигнал пользователю (системе) при возникновении аварий в сети потребителей, в следствии:
- Короткого замыкания, когда происходят значительные потери электроэнергии. Возникают большие токи, напряжение резко падает.
- Перегрузки сети. (Мощности источников электропитания не хватает или один из них вышел из строя).
Такое действие обеспечивает безопасность важных механизмов во время самозапуска, когда пусковые токи вызывают снижение напряжения. Автоматика отключает работу менее важных механизмов.



Факторы опасности и меры защиты
Считается, что разность потенциалов от наводки более опасна, чем обычная. Штатные защитные устройства не рассчитаны на противодействие от нее. При работе на высоковольтных ЛЭП на отключенной линии может возникнуть разность потенциалов в несколько киловольт. Выполнение работ с вышек или работа кранов вблизи ЛЭП выполняется по допуску и с применением дополнительных защитных мер, так как на металлической части оборудования и техники может возникнуть разность потенциалов. Это грозит поражением людей электротоком и поломкой техники.
Необходимые меры безопасности прописаны в правилах техники безопасности при выполнении соответствующих работ. Самым простым и эффективным является устройство заземления отключенной линии. Для надежности заземляющий контур имеет две линии, дублирующие друг друга. При случайном обрыве одной заземление будет осуществляться по другой. Протяженные линии разбивают на отдельные участки, которые заземляются по отдельности.
Требования по ТБ:
- на руки одеваются диэлектрические перчатки;
- на ноги — резиновые боты, прошедшие проверку и имеющие соответствующую бирку;
- одежда должна быть сухой, все работы не должны выполняться под дождем.
Теоретические расчеты величины разности потенциалов
Бывают ситуации, когда невозможно измерить наведенное напряжение на воздушной линии. В этом случае значения рассчитываются исходя из исходных данных:
Типовая формула: E = M × L × I
- М – коэффициент индуктивного воздействия (определяется по стандартным образцам);
- I – максимально возможный ток влияющего проводника или электрической системы.
- L – длина, на которой проводники параллельны;
- E – величина ЭДС на проводнике, подверженная влиянию наведенного поля;
Также можно рассчитать разность потенциалов от рабочей точки до земли. Уже полученное значение ЭДС используется в формуле:
U = E / 2 + E × X / L
- E – значение ЭДС;
- L – длина, на которой проводники параллельны.
- X – расстояние от рабочей точки до «земли»;
- U – разность потенциалов;
Определение наведенного напряжения
Со статикой определились, формально можно вычислить значение ЭДС для каждого участка работы. Однако при наличии нормального заземления (по краям и в точке работ), опасность практически нулевая.
А вот с электромагнитным наведением придется потрудиться. Если участок относительно небольшой, можно просто замерять разницу потенциалов на концах пассивного проводника.
Разумеется, все измерения проводятся при наличии нормальной токовой загрузки влияющей линии. То есть при условиях, когда наведенное напряжение достигает максимального значения.
Методика измерения следующая:
Общий принцип сводится к замеру разницы потенциалов между реальной «землей» и предполагаемой точкой нулевого потенциала, то есть временным заземлением обесточенного проводника. Расстояние от «земли» до точки нулевого потенциала должно быть не менее 15–20 м.
К измерительному зонду присоединяется гибкий медный провод, сечение которого позволяет выполнять работы с таким напряжением. Второй конец проводника соединяется с измерительным прибором. Вторая клемма прибора соединяется с реальной «землей».
Измерение проводится минимум двумя работниками. Один находится у прибора, а второй набрасывает зонд на измеряемый проводник.
Точки замера определяются перед началом операции, значение методично фиксируется первым оператором на графике.
При переходе на иной участок, схема измерения разбирается, демонтируется временное заземление. Оборудование переносится на новое место, где монтируется снова, с учетом зоны проведения измерений.
Решения принимаются в случае, когда на проводниках и стальной обвязке (растяжки, бандажи, и прочее) остается напряжение выше 42 вольт.
Меры безопасности при определении наведенного напряжения
- Персонал должен иметь группу электробезопасности не менее III, а руководитель работ не менее IV.
- Желателен опыт работы по монтажу и обслуживанию линий молниезащиты и силовых линий.
- Вокруг зоны проведения измерений организуется периметр безопасности.
- В целях безопасности, нулевой кабель в измеряемой группе, принято считать находящимся под напряжением.
- Начало и окончание работ оформляются документально.
- Запрещается проводить измерения в условиях осадков, сильного тумана, недостаточной видимости, сильном ветре.
- Если на измеряемом участке обнаруживается повреждения опоры, изолятора или высоковольтного кабеля, работы прекращаются до устранения проблемы.
Как он родился
Рассмотрим довольно обычную ситуацию. Есть некая линия электропередачи, на которой сейчас нет потенциала. Это может быть линия, которая не была введена в эксплуатацию, или существующий объект, на котором ведутся ремонтные работы. На любом из участков этого проводника может быть другая линия или электрическая установка, по которой протекает электрический ток. Если жилы расположены параллельно, возникает эффект трансформатора: влияющая (находящаяся под напряжением) линия оказывает индуктивное воздействие на отключенную. Из-за этого через пассивный проводник начинает течь электрический ток и возникает разность потенциалов, которая может иметь значение, аналогичное напряжению в источнике.
Если обесточить любой из ЛЭМ на иллюстрации, то под воздействием соседних (токоведущих) проводов на отключенных проводах появится наведенное напряжение.
Если вы начнете работать на пассивной линии, не приняв специальных мер безопасности, вы можете получить поражение электрическим током, вплоть до смерти.
Причины появления
При рассмотрении вопроса, связанного с наводкой, важно понимать причины его появления. Для лучшего понимания рассмотрим несколько ситуаций — для квартиры, электрической проводки, электроустановок и ВЛ
В квартире
Наводка в обычной сети 220 В появляется при обрыве 0-го проводника на ВЛ или до входа в квартиру (дом). Если проверить напряжение с помощью индикатора, лампочка будет светиться в любом из отверстий.
На самом деле, U присутствует только на одном из проводов (фазном), а второй принимает наведенный потенциал. Появляется такое явление, как две фазы в розетке.
После восстановления линии или возврата нуля ситуация нормализуется.
При выполнении ремонтных работ в квартире необходимо отключить входной автомат или достать предохранители, чтобы исключить попадание под напряжение.
В электропроводке
Одним из признаков наведенного напряжения является свечение экономки при отключенном свете. При этом напряжение может достигать 40-60 В.
Такая ситуация возникает при параллельной прокладке линий, питающих розетки и осветительные устройства в квартире.
Для устранения проблемы необходимо пересмотреть маршруты проводки и убедиться в правильности выполнения заземления или зануления.
Но существует еще одна причина. При создании проводки используются 2-х или 3-х жильные провода. Как правило, кабельная продукция укладывается в короба, откуда проводники направляются к своим потребителям.
Если выключатель разделяет не фазный, а нулевой провод, появляется наведенное U. Оно имеет небольшую величину, как отмечалось выше, но ее достаточно для зажигания диодного освещения.
Для решения проблемы необходимо поменять фазу и ноль местами. Сделать это не всегда удается, ведь один из проводов с коробки идет напрямую к источнику света и не проходит через выключатель.
ПОПУЛЯРНОЕ У ЧИТАТЕЛЕЙ: Как правильно выбирать проточные водонагреватели
В электроустановках
Выключатели, силовые трансформаторы, трансформаторы тока и напряжения, а также другие электроустановки неизбежно связаны с линией электропередач. Вот почему они часто попадают под наведенное напряжение и чаще всего это происходит при обрыве 0-го проводника.
Во многих электроустановках применяются изолированные кабели, внутри которых находятся плотно уложенные проводники.
Несмотря на небольшую длину участков, может появляться сильная наводка с большими рисками для персонала
Вот почему при выполнении таких работ важно принимать защитные меры, использовать СИЗ и следовать требованиям ПУЭ
На линии электропередач
Выше мы отмечали, что электростатическая составляющая наводки имеет идентичный потенциал по всей длине проводника. Для расчета нужного значения коэффициент емкостной связи умножается на рабочее влияющее напряжение.
Для обеспечения защиты работников достаточно одного заземления в любой точке.
Отметим, что статическое U может возникнуть не только при наличии рядом ЭМ полей, но и других факторов — молнии или полярного сияния.
В случае с электромагнитной составляющей, ситуация обстоит по-иному. Этот параметр зависит от расстояния до ВЛ под напряжением, величины рабочего тока, длины линии и сопротивления заземления.
Для расчета наведенного U необходимо перемножить три элемента:
- коэффициент индуктивной связи;
- длина участка параллельно расположенной линии;
- сила тока ВЛ под напряжением.
В отличие от электростатической составляющей, заземления в одной точке недостаточно. Это связано с тем, что потенциал в заземленной точке будет нулевым, но при удалении от этого участка он увеличивается. Чем дальше провод от места заземления, тем выше наводка.
Вот почему при одновременной работе в разных местах персонал может оказаться под действием опасного U. Чтобы избежать проблем, необходимо установить заземление непосредственно в месте работы.
Наведенное напряжение
» Электромонтаж » Заземление » Наведенное напряжение
Возникновение наводки на воздушных линиях электропередачи и в электроустановках, которые связаны с ними могут представлять опасность. Именно поэтому, вам детально необходимо разобраться с тем, что представляет собою наведенное напряжение.
Также подобное явление может возникать в бытовых условиях в сети 220 Вольт. Именно поэтому, вам обязательно необходимо понимать природу возникновения и меры защиты от наведенного напряжения.
Причины возникновения
Наведенное напряжение в большинстве случаев будет возникать на выведенной в ремонт и обесточенной воздушной линии электропередач.
Также возникновение может произойти в том случае если рядом с высоковольтной линией будет располагаться электромагнитное поле.
Таким образом, ВЛ, которая приходит параллельно отключенной линии наводит сторонний потенциал, который в дальнейшем будет предоставлять опасность для ремонтной бригады.
На данный момент значение наведенного напряжения в проводе может меняться в зависимости от протяженности участка, на котором ВЛ будут идти параллельно. Также на изменение значения будет влиять отдаленность фазных проводов, метеорологических условий. Потенциал, который будет наведен на ВЛ может объединять в себе два вида воздействия – электромагнитную и электростатическую составляющую:
- Электромагнитная часть будет появляться под действием магнитного поля, которая возникает от протекания тока по работающей рядом ВЛ. Отличительной особенностью считается то, что при заземлении, даже в нескольких местах линии она не будет изменять свою величину. Единственное, что можно будет изменить с помощью заземления, так это то, что это расположение точки нулевого потенциала.
- Электростатическая часть в отличии электромагнитной устраняется путем заземления линии в ее концах и вместе ведения работ. Чтобы снизить величину наведенного напряжения необходимо установить хотя бы в одной точке ВЛ.
Узнайте, также про переносное заземление и его принцип работы.
Теперь необходимо более детально разобраться про наведенное напряжение и природу его возникновения. Чтобы понять, как оно появляется изучите фото, которое расположено ниже:
Если будет иметься проводник, который на картинке обозначен, как А-А. Если по нему будет протекать переменный ток, тогда будет создаваться электромагнитное поле интенсивность, которого будет уменьшаться по мере отдаления от проводника.
Также могут изменяться пульсации электромагнитного поля с изменением направления и величины тока. Если в поле попадет любой другой в нем может индуцироваться наведенное напряжение.
На данный момент многие не знают, какое значение будет опасным для персонала? Если на отключенной ВЛ будет присутствовать напряжение и его значение не будет превышать 25 В. Все ремонтные мероприятия будут проводиться с применением обычных средств защиты.
Если величина будет превышена, тогда необходимо будет пользоваться специальными средствами защиты и выполнять разнообразные технические мероприятия. На данный момент такими мерами безопасности могут быть разземление вначале и конце линии, разрез провода.
Наводка в квартире
На данный момент многие специалисты утверждают, что наведенное напряжение также может возникать в квартире и в доме в сети 220 Вольт.
«Наводка» в большинстве случаев будет проявляться в кабеле приложенным рядом с проводом, по которому будет протекать ток. Например, когда при включенном выключателе на диодных лампочках еле заметное свечение.
Произойти подобная ситуация в большинстве случаев может из-за того, что рядом с проводом будет проложен проводник с фазной жилой.
В результате воздействия электромагнитного поля и будет возникать небольшая наводка. Ее величины будет вполне достаточно для того, чтобы осветить небольшие светодиоды. Иногда наводка также может возникать и в розетке. Возникает она в том случае, если происходит, обрыв нулевого провода. Чтобы более детально ознакомиться с примером влияния наводки, вам необходимо посмотреть видео.
Теперь вы точно знаете, что такое наведенное напряжение и чем оно опасно для жизни человека. Надеемся, что эта информация была полезной и интересной.
Основные угрозы
Отсутствие реакции аппаратуры защиты на подобный вид напряжения делает его значительно коварнее обычного рабочего. В случае попадания в такую зону человека, он будет находиться под опасным воздействием до тех пор, пока его не смогут эвакуировать из данного места. Рабочее напряжение вызывает короткое замыкание, в результате чего срабатывает автоматика защиты.
Есть и еще один, часто встречающийся аспект проблемы КЗ – короткого замыкания. Если оно происходит в рабочей линии, мгновенно следует наводка на ВЛ, находящуюся в ремонте и обесточенную. Занятый работой на этом участке персонал подвергается реальному риску поражения от многократного превышения тока. Непредсказуемые последствия от ожогов до летального исхода, практически неизбежны. Только самое скрупулезное выполнение стандартов нормативных требований, инструкций и правил безопасности остаются законом для работ на отключенных линиях.
Все изложенное вызывает естественный вопрос – как нивелировать последствия попадания человека под данный вид напряжения? Первый и обязательный шаг – это прекратить передвижение тока через тело.
В первую очередь потребуется способом наброса заземления соединить опасный участок установки с «землей». Правила безопасного проведения рабочего процесса в местах с повышенной вероятностью подобных наводок рассматриваются на следующем видео.
В чем опасность?
Наведенное напряжение имеет не меньшую опасность, чем обычный потенциал. Если при КЗ проводника работает релейная защита и отсекает аварийный участок, в случае с наведенным U все сложнее. Здесь защитные устройства не сработают, поэтому человек может оказаться под длительным воздействием негативных факторов.
При КЗ на рабочей линии, которая находится возле отключенного участка, на обесточенной ВЛ наведенное напряжение увеличивается в несколько раз. В результате ремонтный персонал оказывается под действием наведенного U, что может привести к ожогам и даже остановке сердца. Величина параметра может достигать 10-20 тысяч Вольт.
В ПУЭ прописано, что U выше 25 В уже опасно для здоровья человека
Вот почему важно внимательно подходить к этому обстоятельству и принимать меры, обеспечивающие дополнительную защиту. Как защититься от проводки, будет рассмотрено ниже в статье
Итоги
Опасность наведенного напряжения нельзя недооценивать. При отсутствии необходимой защиты и нахождении отключенной линии в зоне влияния проводника под напряжением наводка может оказаться опасной для жизни.
Осознание возможных рисков, установка заземлений, следованием правилам ПУЭ и применение СИЗ позволяет свести опасность к минимуму.
Эти правила обязательны к выполнению в электроустановках, на КЛ и ВЛ, а также должны приниматься во внимание при выполнении работы в бытовой сети 220 В.
Две составляющих этого явления
- Электростатика — потенциал образуется под влиянием именно электрического поля от источника, расположенного рядом. Максимальное воздействие проявляется в параллельно проложенных проводах, один из которых обесточен, а второй находится под напряжением. Степень наводки (возникающий в пассивном проводе потенциал) зависит от двух факторов: величина напряжения влияющего источника и расстояние от него до пассивного проводника. Получившуюся систему можно представить себе, как конденсатор (группу конденсаторов). Она формально может быть бесконечной, поскольку потенциал наводится по всей длине пассивного проводника.На иллюстрации синим цветом обозначен отключенный провод, красным — влияющий кабель. Конденсаторы изображены условно, в том числе по отношению к «земле»Для обеспечения безопасности достаточно заземлить отключенный проводник (физически соединить его с «землей»). Причем это соединение может быть в одной точке, вне зависимости от положения. Весь статический заряд будет «стекать» по заземлителю, и условия работы станут безопасными.Определение значения наведенного статического напряжения производится по формуле:Uст = k × Uраб Расшифровка величин:
- Uст — напряжение, наведенное статическим электричеством;
Uраб — рабочее напряжение влияющего проводника;
Система АВР
При длительном отсутствии электрического питания срабатывает отключение и на главные электродвигатели. Это необходимо для запуска АВР (автоматика включения резерва), также этого требует технология производства.
При прекращении подачи электропитания на секционный ввод, срабатывает автоматика, включающая резерв, включается секционный выключатель, обеспечивающий подачу питания от резервного источника.
Минимальное время работы АВР зависит от задержки в системе, контролирующей ввод рабочего напряжения, времени срабатывания промежуточных реле, временных интервалов отключения и включения выключателей рабочего, резервного ввода.
Откуда берутся наводки на заземлении?
В офисе установили отдельный электрический щиток, в котором предусмотрели шину заземления, но само заземление в него еще не заведено. От щитка сделали разводку проводки в гофре на несколько комнат. После подключения питания на шине заземления индикаторной отверткой обнаружено напряжение. Все сделано очень аккуратно.
Откуда берутся наводки на заземлении? Пробовали отсоединять все жилы заземления от шины. На каждой из них в отдельности индикатор светился. Может ли это быть из-за того, что перегородки в офисе сделаны из гипсокартона на металлических профилях? Или это провод бракованный?
Электрик, который это делал, говорит, что это у него уже второй случай. Первый тоже был в коттедже с гипсокартонными прегородками с металлическими профилями. С бетонными стенами у него такого никогда не было.
Еще один момент: В некоторых гофрах у него протянуто сразу по несколько проводов. И все гофры от щитка идут в одном пучке.
Заземление в системах промышленной автоматизации. Часть 2
Вниманию читателей представляется вторая (заключительная) часть статьи, рассказывающей о заземлении в системах промышленной автоматизации, которое используется для обеспечения их стабильного функционирования, а также с целью защиты персонала от поражения электрическим током.
Часть 2
Гальваническая развязка цепей является радикальным решением большинства проблем, связанных с заземлением, и её применение фактически стало стандартом в системах промышленной автоматизации.
Для осуществления гальванической развязки (изоляции) необходимо выполнить подачу энергии и передачу сигнала в изолированную часть цепи. Подача энергии выполняется посредством развязывающего трансформатора (в DC/DC- или AC/DC-преобразователях) или с помощью автономных источников питания (гальванических батарей и аккумуляторов). Передача сигнала осуществляется через оптроны и трансформаторы, элементы с магнитной связью, конденсаторы или оптоволокно.
Основная идея гальванической развязки заключается в том, что в электрической цепи полностью устраняется путь, по которому возможна передача кондуктивной помехи.
Гальваническая изоляция позволяет решить следующие проблемы:
исключает появление паразитных токов по земле, уравнивающих потенциалы, и тем самым снижает индуктивные наводки, вызванные этими токами;
уменьшает практически до нуля напряжение синфазной помехи на входе дифференциального приёмника аналогового сигнала (например, на рис. 3 синфазное напряжение на термопаре относительно Земли не влияет на дифференциальный сигнал на входе модуля ввода);
защищает от пробоя вследствие синфазного перенапряжения входные и выходные цепи модулей ввода и вывода (например, на том же рис. 3 синфазное напряжение на термопаре относительно Земли может быть каким угодно большим, если оно не превышает напряжение пробоя изоляции).
Для применения гальванической развязки система автоматизации делится на автономные изолированные подсистемы, между которыми отсутствуют проводники (гальванические связи). Каждая подсистема имеет свою локальную землю. Подсистемы заземляют только для обеспечения электробезопасности и локальной защиты от помех.
Основным недостатком цепей с гальванической развязкой является повышенный уровень помех от DC/DC-преобразователя, который, однако, для низкочастотных схем можно сделать достаточно малым с помощью цифровой и аналоговой фильтрации (см. раздел «Характеристики помех»). На высоких частотах ёмкость подсистемы на землю и ёмкость между обмотками трансформатора являются факторами, ограничивающими достоинства гальванически изолированных систем. Ёмкость на землю можно уменьшить, применяя оптический кабель и уменьшая геометрические размеры гальванически изолированной подсистемы.
Распространённой ошибкой при применении гальванически развязанных цепей является неверная трактовка понятия «напряжение изоляции». В частности, если напряжение изоляции модуля ввода составляет 3 кВ, это не означает, что его входы могут находиться под таким высоким напряжением в рабочих условиях. Рассмотрим методы описания характеристик изоляции. В зарубежной литературе для этого используют три стандарта: UL 1577, VDE 0884 и IEC 61010-01, но в описаниях устройств гальванической развязки не всегда даются на них ссылки. Поэтому понятие «напряжение изоляции» трактуется в отечественных описаниях зарубежных приборов неоднозначно. Главное различие состоит в том, что в одних случаях речь идёт о напряжении, которое может быть приложено к изоляции неограниченно долго (рабочее напряжение изоляции), а в других случаях речь идёт об испытательном напряжении (напряжение изоляции), которое прикладывается к образцу в течение времени от 1 минуты до нескольких микросекунд. Испытательное напряжение может в 10 раз превышать рабочее и предназначено для ускоренных испытаний в процессе производства, поскольку определяемое этим напряжением воздействие на изоляцию зависит также от длительности тестового импульса.
Табл. 1 показывает связь между рабочим и испытательным (тестовым) напряжением изоляции по стандарту IEC 61010-01. Как видно из таблицы, такие понятия, как рабочее напряжение, постоянное, среднеквадратическое или пиковое значение тестового напряжения могут отличаться очень сильно.
Электрическая прочность изоляции отечественных средств автоматизации испытывается по ГОСТ 51350 или ГОСТ Р МЭК 60950-2002, то есть синусоидальным напряжением с частотой 50 Гц в течение 1 минуты при напряжении, указываемом в руководстве по эксплуатации как напряжение изоляции. Например, при испытательном напряжении изоляции 2300 В рабочее напряжение изоляции составляет всего 300 В (табл. 1).
Источники помех на шине земли
Все помехи, воздействующие на кабели, датчики, исполнительные механизмы, контроллеры и металлические шкафы автоматики, в большинстве случаев протекают и по заземляющим проводникам, создавая паразитное электромагнитное поле вокруг них и падение напряжения помехи на проводниках. Источниками и причинами помех могут быть молния, статическое электричество, электромагнитное излучение, «шумящее» оборудование, сеть питания 220 В с частотой 50 Гц, переключаемые сетевые нагрузки, трибоэлектричество, гальванические пары, термоэлектрический эффект, электролитические процессы, движение проводника в магнитном поле и др.
Государственные центры стандартизации и сертификации во всех странах мира не разрешают производство оборудования, являющегося источником помех недопустимо высокого уровня. Однако уровень помех невозможно сделать равным нулю. Кроме того, на практике встречается достаточно много источников помех, связанных с неисправностями или применением несертифицированного оборудования.
В России допустимый уровень помех и устойчивость оборудования к их воздействию нормируются ГОСТ Р 51318.14.1, ГОСТ Р 51318.14.2, ГОСТ Р 51317.3.2, ГОСТ Р 51317.3.3, ГОСТ Р 51317.4.2, ГОСТ 51317.4.4, ГОСТ Р 51317.4.11, ГОСТ Р 51522, ГОСТ Р 50648.
При конструировании электронной аппаратуры для снижения уровня помех используют микромощную элементную базу с минимально достаточным быстродействием, а также практикуют уменьшение длины проводников и экранирование.
Характеристики помех
Основная характеристика помехи – это зависимость спектральной плотности мощности помехи от частоты. Помехи, воздействующие на системы промышленной автоматизации, имеют спектр от нулевой частоты до единиц гигагерц (рис. 7) [15].
Помехи, лежащие в полосе пропускания аналоговых схем, имеют частоты до десятков килогерц. На цифровые цепи воздействуют помехи в полосе до сотен мегагерц. Помехи гигагерцевого диапазона непосредственного влияния на системы автоматизации не оказывают, однако после детектирования в нелинейных элементах они порождают низкочастотные помехи, лежащие в границах воспринимаемого спектра.
В сигнальных цепях и цепях заземления систем автоматизации содержится весь спектр возможных помех. Однако влияние оказывают только помехи, частоты которых лежат в полосе пропускания систем автоматизации. Среднеквадратическое значение напряжения (или тока) помехи Епомехи определяется шириной её спектра:
где e 2 (ƒ) – спектральная плотность мощности помехи, В 2 /Гц; ƒн и ƒв – нижняя и верхняя границы спектра помехи. В частном случае, когда e 2 (ƒ) слабо зависит от частоты, приведённое соотношение упрощается:
Таким образом, для уменьшения влияния помех на системы автоматизации нужно сужать ширину полосы пропускания (ƒв – ƒн) аналоговых модулей ввода и вывода. Например, если постоянная времени датчика τ составляет 0,3 с, что приблизительно соответствует полосе пропускания сигнала ƒ0,7 = 0,5 Гц (ƒ0,7 = 1/2 π·τ), то ограничение полосы пропускания модуля ввода величиной 0,5 Гц позволит уменьшить уровень помехи и тем самым повысить точность измерений, снизить требования к заземлению, экранированию и монтажу системы. Однако фильтр вносит динамическую погрешность в результаты измерения, зависящую от частоты (спектра) входного сигнала. В качестве примера на рис. 8 приведена зависимость погрешности измерений модулей RealLab! серии NL от частоты: при частоте входного сигнала 0,5 Гц (как в рассматриваемом примере) погрешность, вносимая фильтром, составляет –0,05%.
Наиболее мощной в системах автоматизации является помеха с частотой питающей сети 50 Гц. Поэтому для её подавления используют узкополосные фильтры, настроенные точно (с помощью кварца) на частоту 50 Гц. На рис. 9 в качестве примера приведена амплитудно-частотная характеристика (АЧХ) цифрового фильтра, использованного в аналоговых модулях NL: фильтр настроен таким образом, что он ослабляет на 120 дБ (на 6 порядков) помеху с частотой 50 Гц.
Следует отметить, что динамическая погрешность свойственна всем известным методам ослабления помехи нормального вида, хотя она часто не указывается в характеристиках аналоговых модулей, что может вводить пользователя в заблуждение.
При ещё большей инерционности датчиков или контролируемой системы (например, когда датчик стоит в печи, время выхода на режим которой составляет несколько часов) можно более существенно снизить требования к уровню помех, введя процедуру многократных измерений и дополнительную цифровую фильтрацию в управляющем контроллере или компьютере. В общем случае, чем больше время измерения, тем точнее можно выделить сигнал на фоне шума.
Следует отметить, что наличие фильтра не всегда спасает от влияния помех. Например, если высокочастотная помеха, перед тем как попасть на вход модуля ввода, детектируется или выпрямляется на нелинейных элементах, то из сигнала помехи выделяется постоянная или низкочастотная составляющая, которая уже не может быть ослаблена фильтром модуля ввода. В качестве нелинейных элементов могут выступать, например, контакты разнородных металлов, защитные диоды, стабилитроны, варисторы.
Питающая сеть 220/380 В с частотой 50 Гц и подключённые к ней блоки питания являются источниками следующих помех:
фон с частотой 50 Гц;
выбросы напряжения от разряда молнии (рис. 10 а);
кратковременные затухающие колебания при переключении индуктивной нагрузки (рис. 10 б);
высокочастотный шум (например, помеха от работающей радиостанции), наложенный на синусоиду 50 Гц (рис. 10 в);
инфранизкочастотный шум, проявляющийся как нестабильность во времени величины среднеквадратического значения сетевого напряжения (рис. 11);
долговременные искажения формы синусоиды и гармоники при насыщении сердечника трансформатора и по другим причинам.
Наибольшее влияние на системы промышленной автоматики оказывают первые три вида помех. Для уменьшения кратковременных выбросов напряжения используют специальные защитные диоды и варисторы. Инфранизкочастотный шум и искажения синусоиды отфильтровываются стабилизатором и сглаживающим фильтром сетевого источника питания и не проходят сквозь паразитные ёмкости сетевого трансформатора.
Причинами и источниками сетевых помех могут быть разряды молнии при попадании в линию электропередачи, включение или выключение электроприборов, тиристорные регуляторы мощности, реле, электромагнитные клапаны, электродвигатели, электросварочное оборудование и др.
Путь проникновения сетевой помехи показан на рис. 12. Силовой или развязывающий трансформатор включён в сеть 220 В (50 Гц). Сеть представлена эквивалентным источником напряжения сети Е
220В и эквивалентным источником помех Епомехи, описанными ранее. Нулевой провод источника сетевого напряжения заземлён на главном щите у ввода в здание. Если выход источника питания тоже заземлён, что часто необходимо для целей электробезопасности, то возникает путь протекания тока помехи, показанный на рис. 12, включающий сопротивление земли между двумя заземлителями RЗемли. Основным звеном в этой цепи является паразитная ёмкость между обмотками силового трансформатора Спар1, для уменьшения влияния которой часто используют заземлённый электростатический экран (рис. 13). Ток помехи протекает по общему проводу источника питания и заземлителю (рис. 12), создавая на их сопротивлении падение напряжения помехи, о котором речь пойдёт в следующих разделах (на рис. 12 эти участки цепи выделены жирной линией). Ток помехи фактически может замыкаться не на подстанции, а через внутреннее сопротивление других электроприборов, подключённых к электрической сети, а также через ёмкость кабеля.
Наиболее значительной помехой, проникающей в шину заземления из сети 220 В (50 Гц), являются ёмкостные токи, протекающие через ёмкость между обмоткой двигателя и его корпусом, токи между сетевой обмоткой трансформатора и сердечником, токи через конденсаторы сетевых фильтров.
Путь тока помехи через ёмкость между первичной обмоткой трансформатора и его заземлённым сердечником Спар3 показан на рис. 12. Этот ток также протекает через общий провод источника питания и заземлитель. Наличие ёмкости приводит к тому, что незаземлённые электроприборы «бьют током». При отсутствии заземления потенциал металлического корпуса приборов, подключённых к сети 220 В, составляет от нескольких десятков до 220 В в зависимости от сопротивления утечки на землю. Поэтому корпуса приборов, включённых в сеть 220 В, должны быть заземлены.
При использовании DC/DC- и AC/DC-преобразователей к источнику помехи Епомехи добавляется ёмкостная и индуктивная наводка от собственного генератора преобразователя. Поэтому в общем случае уровень помех на общем проводе у DC/DC- и AC/DC-преобразователей выше, чем в источниках с обычным силовым трансформатором, хотя проходная ёмкость Спар1 в преобразователях может быть уменьшена до единиц пикофарад по сравнению с сотнями пикофарад для обычного силового трансформатора.
Для уменьшения проникновения помехи в источниках питания используют раздельное экранирование первичной и вторичной обмоток трансформатора, а также разделение сигнальной и корпусной земли (рис. 13). На рисунке сплошной жирной линией нарисован металлический корпус прибора, кружочки обозначают клеммные соединители. Методы соединения различных земель между собой будут описаны далее (см. раздел «Методы заземления»).
Молнии являются одними из распространённых причин нежелательных перенапряжений, сбоев и отказов в системах автоматизации. Заряд, накапливаемый в облаках, имеет потенциал величиной около нескольких миллионов вольт относительно поверхности Земли и является отрицательным. Длительность разряда молнии составляет в среднем 0,2 с, редко до 1…1,5 с, длительность переднего фронта импульса – от 3 до 20 мкс, ток составляет несколько тысяч ампер и даже до 100 кА (рис. 14), температура в канале достигает 20 000°C, появляется мощное магнитное поле и радиоволны [3].
Молнии могут образовываться также при пылевых бурях, метелях, извержениях вулканов. Частота поражения молнией зданий высотой 20 м и размерами в плане 100×100 м составляет 1 раз в 5 лет, а для зданий с размерами порядка 10×10 м – 1 попадание за 50 лет (РД 34.21.122-87). Количество прямых ударов молнии в Останкинскую телебашню высотой 540 м составляет 30 ударов в год.
Для защиты от прямого удара молнии используют молниеотводы, которые состоят из штыря (молниеприёмника), находящегося над зданием, заземлителя и соединяющего их проводника. Система молниеотвода образует низкоимпедансный путь для прохождения тока молнии на землю, минуя структуры здания. Молниеотвод должен находиться как можно дальше от здания, чтобы ослабить эффект взаимной индукции, и в то же время достаточно близко, чтобы защитить здание от прямого попадания молнии. Для зданий с большой площадью крыши молниеотводы устанавливают на крыше и соединяют между собой и с заземлителем стальными полосами. Заземлитель молниеотвода выполняют отдельно от защитного заземления здания, но электрически соединяют с ним с целью выравнивания потенциалов и устранения возможных искрений (РД 34.21.122-87).
Ток молнии, проходя по земле, создаёт в ней падение напряжения, которое может вывести из строя драйверы интерфейсов, если они не имеют гальванической развязки и расположены в разных зданиях (с разными заземлителями).
В линиях электропередачи разряд молнии принимается на экранирующий провод, который отводит молнию в землю через заземлитель. Экранирующий провод протягивают над фазовыми проводами, однако на фазовых проводах наводится импульс эдс вследствие явления электромагнитной индукции. Этот импульс проходит на трансформаторную подстанцию, где ослабляется искровыми разрядниками. Остаточный импульс проходит в потребительскую линию (рис. 10 a) и через силовой трансформатор — в цепи заземления систем автоматизации (рис. 12).
На системы автоматизации молнии воздействуют через электромагнитный импульс, который может вывести из строя устройства гальванической развязки и пережечь провода малого поперечного сечения током, который генерируется вследствие явления электромагнитной индукции [8].
Вторым природным явлением, связанным с грозой, является атмосферное электричество. Электрический потенциал грозового облака во время дождя может составлять десятки миллионов и даже до 1 миллиарда вольт. Когда напряжённость электрического поля между облаком и поверхностью земли достигает 500…1000 В/м, начинается электрический разряд с острых предметов (мачты, трубы, деревья и т.п.).
Высокая напряжённость поля, вызванная атмосферным электричеством, может наводить заряды в «плавающих» цепях с высоким сопротивлением изоляции относительно земли величиной в несколько тысяч вольт и приводить к пробою оптронов в модулях гальванической развязки. Для защиты от атмосферного электричества гальванически изолированные цепи, не имеющие низкоомного пути на землю, должны быть помещены в заземлённый электростатический экран. В частности, атмосферное электричество является одной из причин, по которым промышленные сети прокладывают экранированной витой парой. Экран кабеля нужно заземлять только в одной точке (см. подраздел «Заземление экранов сигнальных кабелей»).
Следует отметить, что молниеотводы, служащие для защиты от прямого удара молнии, не могут существенно уменьшить напряжённость электрического поля атмосферных зарядов и никак не защищают аппаратуру от мощного электромагнитного импульса во время грозы.
Статическое электричество возникает на диэлектрических материалах. Величина заряда зависит от скорости движения трущихся тел, их материала и величины поверхности соприкосновения. Примерами трущихся тел могут быть:
Что такое наведенное напряжение и чем оно опасно?
Ремонтные бригады довольно часто сталкиваются с проблемой наличия напряжения в разорванной цепи. Такое явление случается на воздушных линиях, нередко в бытовой электросети. Это так называемое наведенное напряжение, появляющееся на отключенных проводах вследствие воздействия электромагнитного поля, от работающих рядом электролиний.
Для лучшего понимания эффективности защитных мер при ремонте воздушных линий электропередач (ВЛ) рассмотрим более подробно физическую сущность наводки. Это поможет лучше понять механизмы защиты от поражения током, образовавшимся на отключенных проводах.
Определение наведенного напряжения
Официальная терминология наведённым напряжением называет потенциал, опасный для жизни, возникающий в результате электромагнитных воздействий параллельной воздушной линии или электричества циркулирующего в контактных сетях. Этот потенциал является паразитным, порождённым влиянием функционирующей параллельной линией электрической сети и прямо не относится к транспортируемому току. Отсюда и название – наведённое напряжение.
В чем опасность явления?
Наличие в проводах потенциала, наведённого переменным током или статическим электричеством часто невозможно предсказать. В этом кроется главная опасность наводки. На наведённое напряжение не реагируют штатные защитные приборы. На электромеханика, попавшего под действие наводки, будет действовать ток, пока он самостоятельно, либо с помощью напарника не высвободит руку или другую часть тела, соприкоснувшуюся с оголенным проводом.
Если в результате короткого замыкания на ВЛ произойдёт срабатывание защиты, отключающее рабочее напряжение, провода могут оказаться под наведённым током. Опасность также возникает при появлении грозовых разрядов, в т. ч. и междуоблачных.
Обратите внимание: штатная защита не реагирует на напряжения срабатывания, возникшие в результате наводки. Поэтому при отключенной ВЛ – следует применять особые схемы заземления, позволяющие создавать точки нулевого потенциала в конкретной зоне, при обслуживании линий.
Опасность обусловлена поведением наведённого тока. Дело в том, что источником тока является наводка от соседних ВЛ, распространяющаяся по всей длине провода не одинаково. Поэтому поведение таких токов отличается от привычного для нас рабочего электричества.
Наличие штатного линейного заземления не гарантируют безопасности, а наоборот, сопутствует появлению электрического тока в отсоединённых проводах. Как видно на рисунке 1, максимальный ток находится в точках заземления, то есть на заземляющих ножах.
Рис. 1. Значение напряжений между заземляющими ножами
В некоторых случаях целесообразно отключить заземления ВЛ, а для защиты использовать переносные заземления, которые устанавливают с каждой стороны от места повреждения, как можно ближе к точке проведения работ.
Причины возникновения
Для начала рассмотрим физическую картину возникновение наводки, а потом выясним причины явления в различных ситуациях:
- на воздушной линии;
- электроустановках;
- в квартире;
- электропроводке.
Если расположить параллельно два длинных проводника и по одному из них пропустить переменный ток, то на втором возникнет напряжение. Причём проявится электромагнитное влияние и действие электростатической составляющей. Величины электрических потенциалов на неподключённом проводнике зависят от длины, расстояния между проводами, а также от тока нагрузки. Подобные явления происходят и в реально действующих линиях энергоснабжения.
На воздушной линии (ВЛ)
Ток, который создаёт электростатическая составляющая, имеет одинаковый потенциал по всему проводнику: Uэ = k×Uв, где Uэ – наведённое электростатическое напряжение, k является коэффициентом ёмкостной связи, а Uв – рабочее влияющее напряжение. Очевидно, что наведённое напряжение зависит от разницы потенциалов на проводах параллельно расположенной влияющей линии.
Заметим, что электростатическое напряжение является результатом не только действия расположенных поблизости электромагнитных полей фазных проводов. Любое статическое электричество вызывает такой же эффект. Например, в северных широтах статическую наводку может вызвать полярное сияние, а также, упомянутые выше грозовые разряды (показано на рисунке ниже).
Для устранения электростатического потенциала достаточно заземлить провод в любом месте.
Компонент напряжения электромагнитной составляющей, сильно отличается от статического. Потенциал возникает вследствие действия электромагнитных полей, образованных токами проводов фазы. На рисунке 3 показана схема образования наведённого напряжения.
Электромагнитная составляющая наведённого напряжения
Важные особенности электромагнитной составляющей:
- её величина пропорциональна рабочем току ВЛ;
- зависит от расстояния до влияющей воздушной линии;
- на наведённый потенциал влияет протяжённость взаимодействующих проводов;
- выраженная зависимость от схемы переносного заземления ВЛ и от сопротивления заземления.
Наведённая ЭДС в этом случае вычисляется по формуле:
Здесь M – коэффициент индуктивной связи, L – протяжённость параллельного участка, I – сила тока влияющей линии.
Как видно из формулы, величина напряжения провода фазы не влияет на ЭДС.
В конкретной точке x наведённое напряжение можно вычислить по формуле:
U = – (E*x)/L+ E/2 , где E – ЭДС, L – длина параллельного следования, x – расстояние от точки вычисления напряжения до начала линии.
Очевидно, что напряжение в точке отсечения (где x = 0) принимает значение: U = + E/2 , в середине линии (x равняется условной единице) U = 0, а в конечной точке U = – E/2. Понятно, что напряжение уже не является константой на всём участке проводов линии. Оно линейно изменяется между заземлениями, образуя нулевой потенциал в определённой точке. Если заземление одно, тогда положение нулевой точки находится в месте входа заземляющего ножа.
На схемах, приведённых ниже (рисунок 4), видно как распределяется наведённое напряжение. Обратите внимание, как перемещается точка нулевого потенциала и как она зависит от выбранного способа заземления.
Рис. 4. Схемы распределения наводимого напряжения в зависимости от расположения точек заземления
Из схематических изображений видно, как работа обслуживающего персонала одновременно в нескольких местах отключённой ВЛ может представлять опасность. Ввиду несимметрии токов наведённое напряжение может распределиться таким образом, что нулевые потенциалы сдвинутся за пределы рабочего пространства людей. Вследствие этого ремонтники могут оказаться под опасным воздействием наведённого напряжения.
В электроустановках
Ввиду того, что стационарные электроустановки неразрывно связаны с ВЛ, существует вероятность попадания наведённого напряжения на токоведущие части оборудования. Чаще всего это случается при обрыве нуля.
Особенность электроустановок в том, что там используются изолированные кабели, в которых плотно уложены провода. Хотя длина такой проводки обычно незначительна, однако, наводка в кабеле может иметь существенный потенциал (из-за плотного размещения проводов). Поэтому при работе с электроустановками необходимо обеспечивать защитные меры по снятию опасного наведённого напряжения, использовать средства индивидуальной защиты, отвечающие классу напряжения. Необходимо придерживаться ПУЭ, выставлять ограждения для соблюдения безопасных расстояний к токоведущим частям электроприборов.
В квартире
Наводка в обычной бытовой сети наблюдается при обрыве нулевого провода на входе или на участке воздушной линии. Если поискать индикатором фазу в розетке – он покажет напряжение на каждом из выходов. В действительности же, рабочее напряжение существует на проводе фазы, а на нулевом – наблюдается ток наводки. При устранении неисправности всё становится на свои места.
Поскольку поиск и ликвидация неисправности в квартире проводится при отключенных предохранителях, то тем самым обеспечивается необходимая защита.
В электропроводке
Электропроводка в доме монтируется с использованием двух-, а иногда трёхжильных проводов. Обычно кабели укладываются в короба, откуда выходят разветвления. Если выключатель разъединяет нулевой провод, то при такой укладке в нём неизбежно появится наводка. Возникает напряжение безопасной величины, однако его достаточно для зажигания диодного освещения (выключенные диодные лампы тускло светятся). Проблема решается просто – необходимо на выключателе поменять местами провода фазы и нуля.
Известны случаи, когда для заземления розетки использовался провод трёхжильного кабеля. На этом проводнике всегда присутствует довольно ощутимое наведённое напряжение. Поэтому для заземления используйте отдельный одножильный кабель большого сечения и прокладывайте его как можно далее от проводки с номинальными напряжениями.
Меры защиты
Учитывая то, что наведённые токи могут достигать предельно опасных значений, особенно на участках ВЛ или в электроустановках, при их обслуживании следует применять меры защиты [ 2 ]:
- использовать сигнализаторы напряжения;
- обеспечивать безопасный уровень напряжения на участках, где предстоит работа;
- использовать защитную одежду, диэлектрические коврики и т.п.;
- пользоваться указателями напряжения, универсальными электроизолирующими штангами для оценки значений токов наводки.
- применять приспособления для снятия напряжений.
Перед проведением работ на линиях с наводкой устанавливайте переносные заземления с двух сторон повреждённого участка ВЛ на небольшом расстоянии. Заземляйте провода с поверхности земли, используя изоляционные штанги. Выдерживайте расстояния срабатывания защиты заземлений.
На рисунке 5 показано как влияет расстояние от заземления на снижение наведённого напряжения.
Рис. 5. Снижение наведённого напряжения
Измерение напряжения проводите в изолирующих перчатках и ботах, а измерительные приборы располагайте на ковриках или подставках. Используйте только те измерительные устройства, которые предназначены для указанных целей и рассчитаны на измерение в соответствующих пределах. Помните, что штатные защитные приспособления для наведённого тока не предназначены. Нельзя проводить измерения в условиях тумана, осадков, а также при сильном ветре.
Всегда проверяйте наличие фазного тока на всех проводах. Если с помощью прибора УПСФ-10 вы определили линейное рабочее напряжение, то использовать переносное заземление запрещается.
В целях безопасности всегда считайте нулевой кабель таким, что находится под напряжением.






